兰炭具有固定碳高、比电阻高、化学活性高、低灰、低硫、低铝和低磷等特性,主要用作生产铁合金和电石的还原剂、高炉喷吹原料、工业和民用清洁燃料等。现工业化兰炭生产普遍采用内热式直立炉中低温热解工艺,存在原料利用率低、煤气热值低、综合能效低、焦油品质差和环境污染等问题。
针对现兰炭工业化生产中存在的主要问题,本课题组开发了一种兰炭生产新工艺,其原理见图1。它由原料煤气流干燥分级一体化单元(Dryer and classifier)、流化床粉煤气化单元(Gasifier)和移动床块煤热解单元(Pyrolyzer)组成。粉煤气化采用O2和H2O作为气化剂,气化半焦经燃烧加热后循环作为固体热载体;块煤热解采用粉煤气化煤气作为气体热载体,气-固逆流;热解过程中,兰炭同时作为移动颗粒层捕集煤气携带的粉尘。该工艺可实现混合粒径煤的综合应用,制备兰炭的同时副产高品质焦油和中热值煤气,生产效率高,综合能效高,环境友好。目前已具备中试条件。

图1 兰炭生产工艺原理图

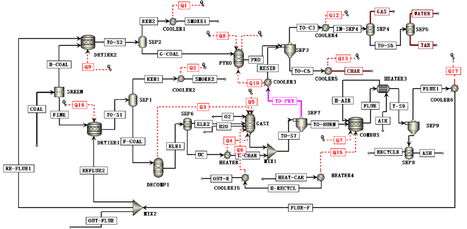
图2 基于Aspen Plus兰炭生产工艺模拟流程图
核心技术:
1.混合粒径煤的一体化气流干燥和分级。
2.移动颗粒层除尘(经累计500 h实验室生物质和煤连续热解和气化产气除尘验证)。
学术论文:
1.Feng Y, Xu S. Blue-coke production technology and the current state-of-the-art in China[J].
Carbon Resources Conversion, 2020, 3: 82-94.
2.Feng Y, Xu S, Wang C. Particle classification characteristics of the particle classifier of decoupled
dual loop reaction system[J].Fuel, 2021, 299: 120888.
3.Feng Y, Xu S, Wang K, et al. Coal pyrolysis under varied atmospheres and temperatures in
a moving-bed pyrolyzer for blue-coke production[J]. Fuel Processing Technology, 2022, 234: 107322.
发明专利:
1.一种由煤热解制取半焦、焦油和煤气的方法,CN201010587830.0,授权公告号
CN102010728B.
2.一种由煤制备兰炭、煤气和焦油的方法及装置, CN20160872192.4,授权公告号
CN106433718B.
3.含焦油燃料气移动颗粒床除尘装置与方法,CN202010992775.7.
4.煤制备兰炭的装置与方法,CN202010992832.1,授权公告号CN112226240B.